আজকে আমাদের আলোচনার বিষয় – সিভিল কন্সট্রাকশনের ডি পি সি যা অধ্যায়-৩ এর সিভিল কন্সট্রাকশন ২ এ অন্তভুক্ত।গণপ্রজাতন্ত্রী বাংলাদেশ সরকার ২০০৯ শিক্ষাবর্ষ হতে সকলস্তরের পাঠ্যপুস্তক বিনামূল্যে শিক্ষার্থীদের মধ্যে বিতরণ করার যুগান্তকারী সিদ্ধান্ত গ্রহণ করেছে।কোমলমতি শিক্ষার্থীদের আরও আগ্রহী, কৌতূহলী ও মনোযোগী করার জন্য মাননীয় প্রধানমন্ত্রী শেখ হাসিনার নেতৃত্বে আওয়ামী লীগ সরকার প্রাক-প্রাথমিক, প্রাথমিক, মাধ্যমিক স্তর থেকে শুরু করে ইবতেদায়ি, দাখিল, দাখিল ভোকেশনাল ও এসএসসি ভোকেশনাল স্তরের পাঠ্যপুস্তকসমূহ চার রঙে উন্নীত করে আকর্ষণীয়, টেকসই ও বিনামূল্যে বিতরণ করার মহৎ উদ্যোগ গ্রহণ করেছে; যা একটি ব্যতিক্রমী প্রয়াস।
বাংলাদেশ কারিগরি শিক্ষা বোর্ড কর্তৃক রচিত ভোকেশনাল স্তরের ট্রেড পাঠ্যপুস্তকসমূহ সরকারি সিদ্ধান্তের প্রেক্ষিতে জাতীয় শিক্ষাক্রম ও পাঠ্যপুস্তক বোর্ড ২০১৭ শিক্ষাবর্ষ থেকে সংশোধন ও পরিমার্জন করে মুদ্রণের দায়িত্ব গ্রহণ করে। উন্নতমানের কাগজ ও চার রঙের প্রচ্ছদ ব্যবহার করে পাঠ্যপুস্তকটি প্রকাশ করা হলো।
Table of Contents
সিভিল কন্সট্রাকশনের ডি পি সি
আর্দ্রতারোধক স্তর (Damp Proof Course-DPC)
ইটের গাঁথুনি ভিত্তি তল প্লিন্থ লেভেল পর্যন্ত উঠার পর তার উপর দেওয়াল নির্মাণের আগে মাটি হতে উঠে আসা আর্দ্রতা নিরোধের জন্য যে স্তর দেওয়া হয় তাকে আর্দ্রতা নিরোধক স্তর (Damp Proof Course) সংক্ষেপে DPC বলে। DPC আপুভূমিক ও উলম্বিক ভাবেই প্রয়োগ করা হয়।

ডি পি সি এর প্রয়োজনীয়তা
১। ভূমি হতে জলীয় অংশ উপরে উঠে দেওয়ালকে স্যাঁতস্যাঁতে করে দেয়। ডিপিসি স্তর তা প্রতিরোধ করে।
২। আর্দ্রতার কারণে ইটের গাঁথুনি, প্লাস্টার (Plaster), চুনকাম, রং ইত্যাদি ভঙ্গুর হয়ে পড়ে যা ডিপিসি দ্বারা রক্ষা পায়।
৩। দালানের পৃষ্ঠদেশ সব সময় শুকনো রাখতে ডিপিসি এর ভূমিকা গুরুত্বপূর্ণ।
৪। পানি বা আর্দ্রতা উঠার ফলে দালানের স্থায়িত্ব কমে যায়। স্থায়িত্ব বৃদ্ধির জন্য ডিপিসি কার্যকরী ভূমিকা রাখে।
৫। বসবাসের স্থানকে অস্বাস্থ্যকর হয়ে পড়া হতে রক্ষা করে। অতএব দালানের ডিজাইন এবং নির্মাণের সময় ডিপিসি ব্যবহারের বিষয়টি গুরত্ব দিয়ে বিবেচনা করতে হবে।


ডিপিসি বা আর্দ্রতা নিরোধক স্তরের জন্য ব্যবহৃত উপাদান বা দ্রব্যের নাম নিম্নের দ্রব্যগুলো ভিপিসি বা আর্দ্রতারোধক স্তরে ব্যবহার করা হয়। যথাঃ-
(ক) ফ্লেক্সিবল ম্যাটিরিয়াল
১) পরম বিটুমিন(Hot Bitumen)
২) প্লাস্টিক শিট (Plastic sheet)
৩) বিটুমিন বা এ্যাসফণ্টিক শিট (Bitumen or asphaltic sheets)
(খ) সেমি রিজিড ম্যাটিরিয়াল
১) ম্যাসটিক এস্যাফন্ট (Mastic asphalt)
২) কয়েকটি বস্তুর বা স্তরের সমন্বয়ে (combination of materilas or layer)
(গ) রিজিড ম্যাটিরিয়াল
৪) ধাতব শিট (Metal sheet)
৫) বিশেষ ধরনের ইট (Special bricks)
৬) পাথর (Stone)
(ঘ) মর্টার ম্যাটিরিয়াল
৭) মর্টার (Mortar) এ্যাক্রিলিক নির্ভর কেমিকেল বা পলিমার
৮) সিমেন্ট কংক্রিট (Cement Concrete)



ডিপিসি বা আর্দ্রতা নিরোধক স্তর নির্মাণ কৌশল
ডিপিসি বা কার্দ্রতা নিরোধক ঘরটি নিম্নের যে কোন উপায়ে দেওয়া যেতে পারে।
১) গরম আলকাতরা বা বিটুমিনে ইট ডুবিয়ে সেই ইট দিয়ে এক স্বর পাঁধুনি করা হলে আর্দ্রতা নিরোধক স্তর হিসাবে কাজ করবে।
২) দেওয়াল গাঁথার পূর্বে প্লিস্থ-এর (Plinth) উপর ১:৩ অনুপাতে সিমেন্ট ও বালির মসলার ১৯ মিমি পুরু একটি আন্তরণ দেওয়া যায়। এ মসলায় প্রতি ব্যাগ সিমেন্টের সাথে ১ থেকে ২.৫০ কেজি ‘পাড়লো’ মিশিয়ে দিতে হবে।
৩) দেওয়াল নির্মাণের শুরুতে ছোট আকারের খোয়া দিয়ে ১:২:৪ (সিমেন্টঃৰালুঃ খোয়া) অনুপাতে ২.৫ সে মি থেকে ৪ সে সি পুরু কংক্রিটের আস্তরণ দেওয়া যায়। সিমেন্ট-বালির মসলার মতো এর সাথেও ‘পাডলো’ মিশিয়ে দেওয়া যায়।
৪) গরম আলকাতরা বা বিটুমিনের প্রলেপ দিয়ে তার উপর পলিফিন কাগজ বিছিয়ে আর্দ্রতা নিরোধক করা যায়।
৫) কংক্রিটের সাথে কিছু রাসায়নিক কমপাউন্ড যথা এ্যালকেলাইন সিলিকেট (Alkaline silicate), এলুমিনিয়াম সালফেট (Aluminium sulphate), ক্যালসিয়াম ক্লোরাইড (Calcium choloride), ব্যবহার করেও আর্দ্রকা নিরোধক স্বর কৈরি করা যায়।


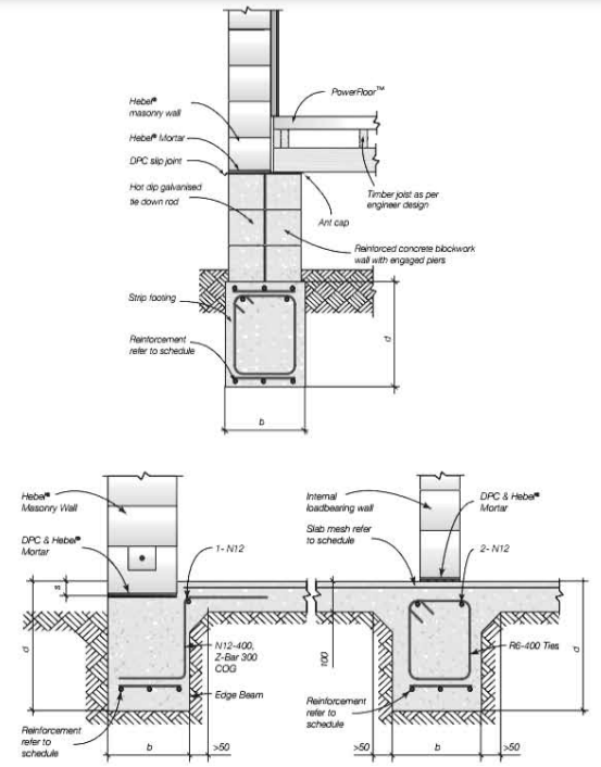
চিত্রের সাহায্যে আর্দ্রতা নিরোধক স্তর দেখানো হলো।


অনুশীলনী
অতি সংক্ষিপ্ত প্রশ্ন
১। ডিপিসি এর পূর্ণ নাম কি?
২। ডিপিসি কাকে বলে?
সংক্ষিপ্ত প্রশ্ন
১। আর্দ্রতা নিরোধক স্তর কি?
২। ডিপিসি-র প্রয়োজনীয়তা লেখ।
রচনামূলক প্রশ্ন
১। ডিপিসি-র জন্য ব্যবহৃত উপাদান বা দ্রব্যের নাম লেখ। ডিপিসি-র নির্মাণ কৌশল চিত্রসহ বর্ণনা কর।
